УНП2-7-65 - Состав установки для нанесения антикоррозионного покрытия трубопроводов / Конструкция
4. Состав установки [1]
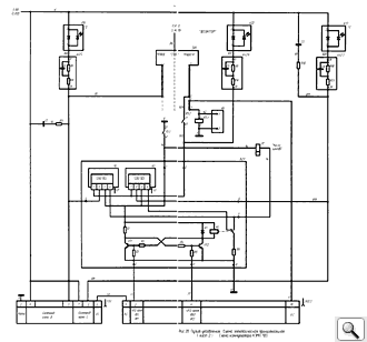
Конструкция установки показана на рис.1. Электрическая схема установки УНП-2-7-65 приведена на рис.2, принципиальная электрическая схема eе пульта управления показана на рис.2а, 2б и 2в.
4.1. В установку входят следующие составные части (рис. 1):
- насосы перекачивающие 1 (два), служащие для подачи компонентов покрытия из тары (бочек) в основной блок;
- пистолет обдувочный 2 для обдувки деталей изделия после их промывки;
- блок 3 подготовки компонентов, являющийся основным блоком установки и служащий для дозирования, нагрева и транспортирования компонентов покрытия;
- сани 4, служащие подставкой блока подготовки компонентов;
- шланги гидравлические 5 (два), устанавливаемые между блоком подготовки компонентов и перекачивающими насосами;
- шланги воздушные 6 (два), служащие для подсоединения перекачивающих насосов к блоку подготовки воздуха;
- пистолет распылительный 8, служащий для смешения компонентов и нанесения покрытия;
- блок присоединительный 9, служащий для подсоединения к шлангам пистолета или циркуляционного блока;
- шланг воздушный 10, служащий для подсоединения пистолета к блоку подготовки воздуха;
- блок подготовки воздуха 11, служащий для контроля давления, очистки и осушки сжатого воздуха, предназначенного для привода перекачивающих насосов и пистолета, а также для распыления масла в воздушном потоке, поступающем к перекачивающим насосам;
- блок циркуляционный 12, соединяющий присоединительный блок 9 с бочками и служащий для создания замкнутого контура при предварительном разогреве компонентов;
- шланг обогреваемый двухтрубный 13, служащий для транспортирования компонентов от основного блока к пистолету. В отдельных случаях подогреваемый шланг может быть заменен на теплоизолированный;
- стаканы-стойки 14, предназначенные для размещения в них перекачивающих насосов;
- нагреватели гибкие 15 (два), служащие для предварительного подогрева компонентов в бочках;
![]() |
![]() |
| Рис. 3а. Блок подготовки компонентов | Рис. 3б. Блок подготовки компонентов
(вид сбоку, слева) |
![]() |
| Рис. 3в. Блок подготовки компонентов (вид сзади) |
4.2. Блок подготовки компонентов (рис. За, 3б, Зв) включает:
- регулятор давления 1, служащий для регулирования давления в насосном агрегате (см. рис.3в);
- насос дозирующий 2, служащий для дозирования компонентов, создания избыточного давления и подачи компонентов к пистолету;
- манометр 3, для измерения давления создаваемого насосным агрегатом;
- бак 4 под масло для насосного агрегата;
- манометр 5 для измерения давления в канале отвердителя;
- указатель 6 уровня масла в баке;
- манометр 7 для измерения давления в канале смолы;
- разъемы 8 для подсоединения к электрической сети измерительного жгута от обогреваемого шланга;
- пульт 9, служащий для управления работой установки;
- переключатели бесконтактные торцевые 10 (два), служащие для управления работой гидрораспределителя, управляющего работой дозирующего насоса;
- разъем 11 для подсоединения к электрической сети силового кабеля от обогреваемого шланга;
- лоток 12 для сбора просачивающихся через уплотнения компонентов; блок 13 подготовки воздуха, служащий для обеспечения сжатым воздухом перекачивающих насосов и пистолета;
- шпильку 14 для подсоединения заземляющего провода;
- блоки входные 15; (два), служащие для подключения перекачивающих насосов и фильтрации компонентов;
- омыватель 16, служащий для очистки штока насоса дозирующего от отвердителя;
- теплообменники 17 (два), служащие для подогрева компонентов до рабочей температуры;
- кожух 18 для ограждения теплообменников;
- пробка 19 для слива масла из бака;
- сани 20;
- агрегат насосный 21 для создания давления масла в системе привода насоса дозирующего;
- люк 22 для чистки бака;
- платформа 23 с амортизаторами под насосный агрегат;
- рукава высокого давления 24, 25, 26, 27, 29,34 (всего 6 рукавов);
- гидрораспределитель 28 для управления работой насоса дозирующего;
- отборник давления 30 и медный трубопровод 31 для подключения к насосному агрегату манометра 3;
- фильтр входной 32 для очистки масла перед насосным агрегатом;
- горловина заливная 33, для заливки масла в бак.









